V型选粉机下料溜子磨损的原因及处理办法
一存在的问题
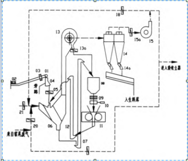
某公司2号生产线的生料制备系统采用CLF180—100辊压机终粉磨系统(图1为生料辊压机终粉磨系统工艺流程),年初投产以来,运行平稳,期间产量也出现偏高偏低运行,但不影响窑系统运行,至年底产量开始一直偏低,烧成系统被P停窑保温待料。CLF180—100辊压机终粉磨系统主要存在喂料量仅110~140t/h(正常为210t/h左右)、恒重仓内料位持续偏高(接近满仓)、入恒重仓的循环生料增多,主电机电流偏小、入恒重仓的循环斗提电流偏高等症状。

图1 生料辊压机终粉磨系统工艺流程
二原因查找
从中控操作角度分析查找原因。中控采取调整冷风阀、热风阀、循环风阀开度,循环风机液偶开度及进风阀开度,适当降低选粉机转速,将双向进料阀变为单进料阀控制等等措施,产量无明显变化。
(2)从现场设备查找原因。
①辊面磨损检查:整个辊面上的“一字纹”还存在痕迹,未完全磨损,也未出现坑凹现象。
②液压系统检查:用仪表测量储能器内氮气正常,各个阀工作稳定。
③动态选粉机的笼形转子和导流板未磨损。
④侧档板磨损检查:因侧档板直接与物料接触,即使使用耐磨板也磨损严重,而侧档板为易损件,当侧档板磨损后,部分物料就会不经辊面挤压而直接进入斗式提升机,造成提升机电流高,辊压机主电机电流高。更新侧档板后产量也未提高。
⑤循环风机转速及风叶磨损检查:使用测速仪测量转速与中控界面数据一致,风叶也未磨损。
⑥旋风筒内筒检查:打开检修门观察进风口未发现积料,内筒也未磨漏窜风。
⑦入V型选粉机的下料溜子及V型选粉机内的分料板检查:因设计时为提高物料分散均匀程度,延长并增加下料溜子角度,检查发现入V型选粉机的下料溜子磨损严重。图2为改造前下料溜子示意图,两道隔板大部分磨漏及入V型选粉机内分料板严重磨损。
图2 磨损后入V型选粉机的下料溜子
入V型选粉机的下料溜子磨漏后,物料呈料柱状且过于集中,不能形成松散均匀料带,物料打散效果差。
V型选粉机的作用是进行打散和分级,这就要求其入料口下料时不能偏料,更不能过于集中下料,要均匀地分布在整个人料口处,否则会降低分级效率。V型选粉机的内部是由阶梯式导流板组成,作用是冲散物料,气流通过导流板间隙将细粉选出。不过,这两处往往容易被忽视。当下料溜子磨漏后,V型选粉机分级效率降低,大量的细粉无法从物料中被Y效分选,返回辊压机。如此一来,整个系统循环量过大,产量偏低。
三、处理措施
(1)改变下料溜子结构,减少物料冲击钢板的摩擦。因入V型选粉机的下料溜子磨损严重,修补空间又小,于是决定更H新的下料溜子结构,同时考虑磨损后更换方便。图3为改造前后下料溜子示意图。

图3 改造前后下料溜子示意图
下料溜子内两道隔板由原来的普通板改为耐磨板。
(3)根据磨损程度确定修补或更换V型选粉机内的分料板。
四结束语
耐磨材料消耗在水泥企业生产成本中占J对比重,延长材料使用寿命,应从材料耐磨性能和设备配件结构上着手。该公司辊压机终粉磨系统设置的下料溜子,内为两道隔板(分三股下料),磨损严重,以及V型选粉机内分料板磨损严重,加上溜子内空间有限,给X复带来困难,维修费时,X复后使用周期短。更H新的溜子、补焊并加固V型选粉机内分料板后产量达到设计要求。此案例再次提醒我们定期检查系统磨损情况(内部结构),及时X复,对稳定系统产量非常重要。
|